MAINTENANCE OF OIL LEVEL
The compressor oil is circulating in the system together with the refrigerant. It is necessary to fill compressor with oil when replacing A/C system parts or when a large amount of refrigerant leaks are detected. It is important to always maintain oil level within the specified level or the following conditions may occur:
Insufficient oil amount: Stuck compressor
Excessive oil amount: Insufficient cooling (caused by insufficient heat exchange)
| Oil Type | : "Oil". |
If a compressor is malfunctioning (internal noise, insufficient cooling), check the compressor oil.
COMPRESSOR OIL JUDGMENT
Remove the compressor. Refer to Removal and Installation.
Sample compressor oil and judge according to the figure below.

Judgment result 1>>
Replace compressor only.
Judgment result 2>>Replace compressor and condenser (includes liquid tank).
CAUTION:
If a large amount of refrigerant or oil leaks are detected, do not perform oil return operation.
Start the engine and set to the following conditions:
Engine speed: Idling to 1,200 rpm
A/C switch: ON
Fan (blower) speed: Maximum speed set
Intake door position: Recirculation
Temperature setting: Full cold
Perform oil return operation for approximately 10 minutes.
Stop the engine.
Oil return operation is complete.
Fill with oil to the amount that is calculated according to the following conditions.
Example: Oil amount to be added when replacing evaporator [m
(US fl oz, Imp fl oz)] = 75 (2.5, 2.6) + α
| Conditions |
Oil amount to be added to A/C system m (US fl oz, Imp fl oz) | |
|---|---|---|
| Replace evaporator | 75 (2.5, 2.6) | |
| Replace condenser (includes liquid tank) | 80 (2.7, 2.8) | |
| Refrigerant leak is detected | Large amount leak | 30 (1.0, 1.1) |
| Small amount leak | — | |
| Oil amount that is recycled together with refrigerant during recycle operation | α | |

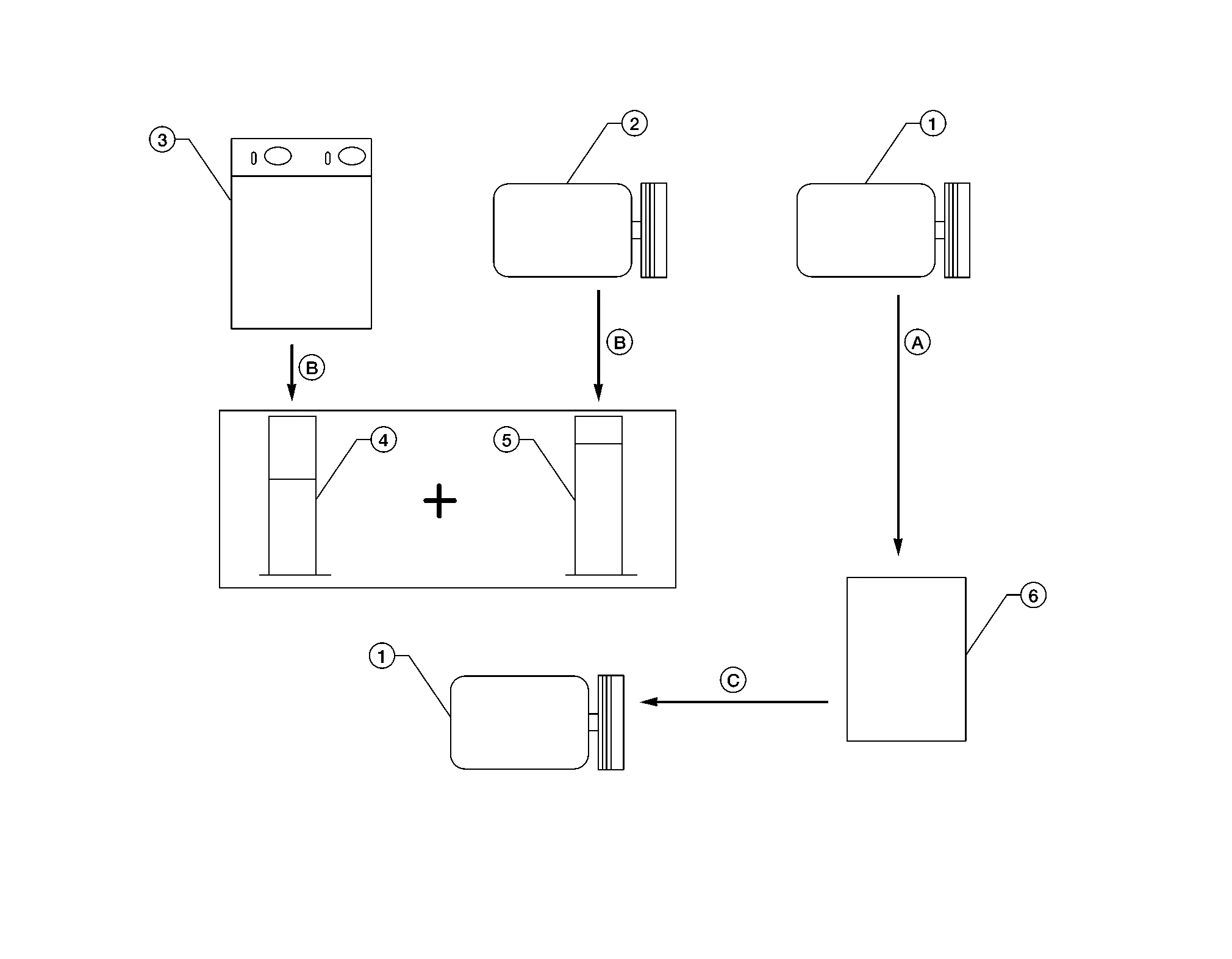
| 1. | New compressor | 2. | Old compressor | 3. | Recovery/recycling equipment |
| 4. | Measuring cup X | 5. | Measuring cup Y | 6. | New oil |
| A. | Drain oil from the new compressor into clean container | B. | Record amount of oil recovered | C. | Install new oil equal to recorded amounts in measuring cups X and Y |
Before connecting recovery/recycling/recharging equipment to vehicle, check recovery/recycling/recharging equipment gauges. No refrigerant pressure should be displayed. If NG, recover refrigerant from equipment lines.
Connect recovery/recycling/recharging equipment to Nissan Murano vehicle. Confirm refrigerant purity in supply tank using recovery/recycling/recharging equipment and refrigerant identifier. If NG, refer to Precautions For Refrigerant System Service.
Confirm refrigerant purity in Nissan Murano vehicle A/C system using recovery/recycling equipment and refrigerant identifier. If NG, refer to Precautions For Refrigerant System Service.
Discharge refrigerant into the refrigerant recovery/recycling equipment. Measure oil discharged into the recovery/recycling/recharging equipment.
Drain the oil from the old (removed) compressor into a graduated container and recover the amount of oil drained.
Drain the oil from the new compressor into a separate, clean container.
Measure the amount of new oil installed equal to amount drained from old compressor. Add this oil to new compressor through the suction port opening.
Measure the amount of new oil equal to the amount recovered during discharging. Add this oil to new compressor through the suction port opening.
Refrigerant
Performance Test
The gauge indicates the approximate fuel level in the tank.
The gauge may move slightly during braking, turning, acceleration, or going up or down hills.
The gauge needle returns to 0 (Empty) after the ignition switch is placed in the OFF position.